一、安全閥校驗臺應用范圍:
思宇專業生產安全閥校驗臺、安全閥氣密封檢測設備,適用于直接載荷式和先導式安全閥的整定壓力、回座壓力和密封性等性能測試。安全閥校驗臺主要由氣源部分、控制系統、增壓系統、校驗平臺等四部分組成,壓封原件及重要配件采用進口產品,校驗過程密封性能好,清潔無污染,噪音低,操作簡單,測量范圍廣,增壓速度快,具有良好的控制和操作性。
二、安全閥校驗臺設備特點:
1、設備設計原理先進,采用思思宇體增壓泵作為夾緊壓力源,以及思明特氣體增壓泵作為測試壓力源,設備中配備一個氣瓶,可連續進行測試。
2、測試壓力可以無級調節,升壓速率可以設定。
3、所有承壓零件都采用國際知名品牌的標準零件,無任何焊接連接,方便拆卸,安全系數高,壽命長、便于維護。
4、具有掉電保護功能,停電后系統自動卸壓,終止試驗,最大限度保證操作人員和設備的安全。
三、安全閥校驗臺技術參數 :
1. 校驗用介質為氮氣( N2 )(或空氣壓縮機干燥后供氣)。
2. 預置氣源氣壓一般為 8Mpa 左右。
3. 控制氣源氣壓一般為 0.5 - 0.6Mpa 。
4. 校驗范圍: 0 - 40Mpa 。
5. 閥門校驗尺寸范圍 DN : 0 - 600mm 。
6. 校驗指標:整定壓力、回座壓力(參考值)。
7. 能做各種閥門的密封試驗。
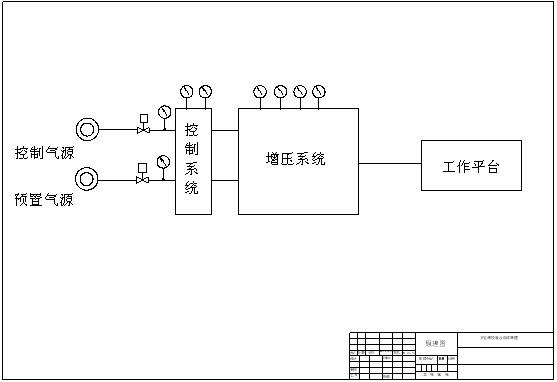
四、安全閥校驗臺設備原理 :
思宇安全閥校驗臺只要由四部分組成:氣源部分、控制系統、增壓系統、校驗平臺。 1.氣源部分:可分為控制氣源和預置氣源,由壓力為 0.3 - 0.6Mpa 的空氣或者氮氣作為控制氣源,預置氣源一般是瓶裝氮氣源。
2.控制系統:通過壓力表觀察氣源及增壓系統的壓力,并通過高精度調壓閥調節。可選配計算機自動控制系統,可實現試驗過程的數據采集,自動控制,數據保存和打印試驗報告等功能。
3.增壓系統:由思CVIV增壓泵、單向閥、蓄能器、安全閥、放空閥等組成。
4.校驗平臺:由安裝工作臺、密封盤、螺栓壓板等組成。
組成原理

安全閥原理圖
五、安全閥校驗臺型號選擇:
| 型號 |
試驗壓力 |
控制方式 |
試驗介質 |
| CVIV-AQF-20 |
20MPa(及以下) |
手動/自動 |
空氣/氮氣 |
| CVIV-AQF-30 |
30MPa |
手動/自動 |
空氣/氮氣 |
| CVIV-AQF-40 |
40MPa |
手動/自動 |
空氣/氮氣 |
| CVIV-AQF-50 |
其他壓力 |
手動/自動 |
氣體/液體 |